FREE REPAIR MANUALS & LABOR GUIDES 1982-2013 Vehicles
Courtesy of Operation CHARM: Car repair manuals for everyone.

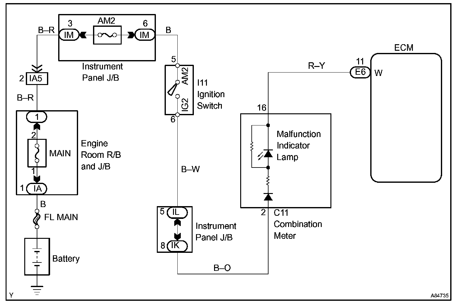
Malfunction Indicator Lamp: Testing and Inspection

CIRCUIT DESCRIPTION

The ignition switch provides circuit power and the ECM provides the circuit ground that illuminates the MIL.

MIL operation is checked visually:
It should be illuminated when the ignition is first turned on. If the MIL is off all of the time or on all of the time, use the procedure below to troubleshoot it. The MIL is used to indicate the ECM's detection of vehicle malfunction. Follow this procedure using the hand-held tester or an OBD II scan tool to determine the cause of the problem and to check the MIL.

Wiring Diagram:









Step 1 - 4:




INSPECTION PROCEDURE

HINT: Troubleshoot each trouble symptom in accordance with the chart.