FREE REPAIR MANUALS & LABOR GUIDES 1982-2013 Vehicles
Courtesy of Operation CHARM: Car repair manuals for everyone.

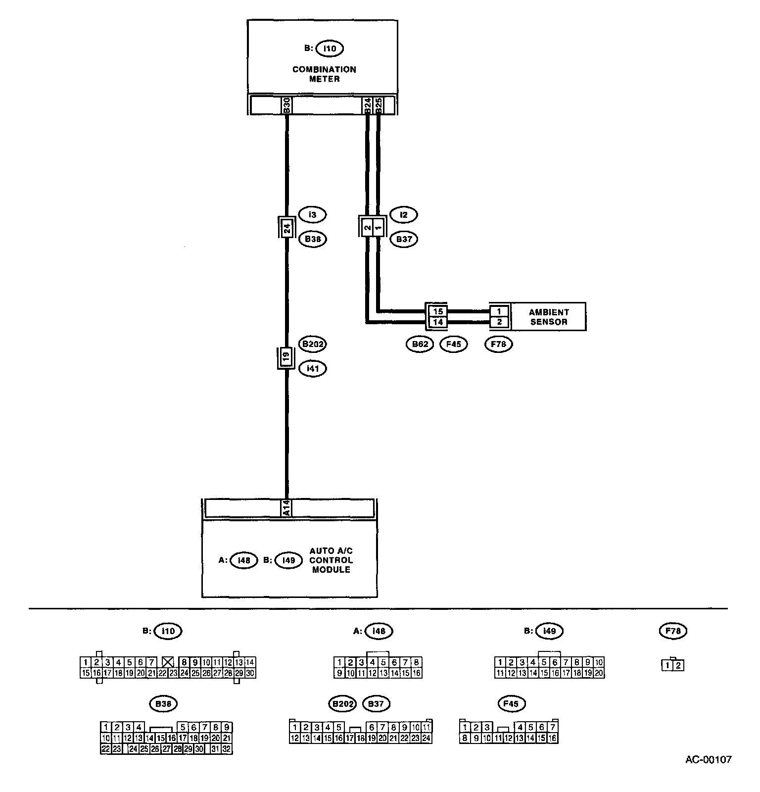
Ambient Temperature Sensor / Switch HVAC: Testing and Inspection

AMBIENT SENSOR

TROUBLE SYMPTOM:

Wiring Diagram:




WIRING DIAGRAM:

Step 1 - 3:




- Fan speed is not switched when the fan speed control dial is in AUTO position.
- Malfunction related to ambient sensor is indicated in self-diagnosis.