FREE REPAIR MANUALS & LABOR GUIDES 1982-2013 Vehicles
Courtesy of Operation CHARM: Car repair manuals for everyone.

Transmission Control Systems: Description and Operation

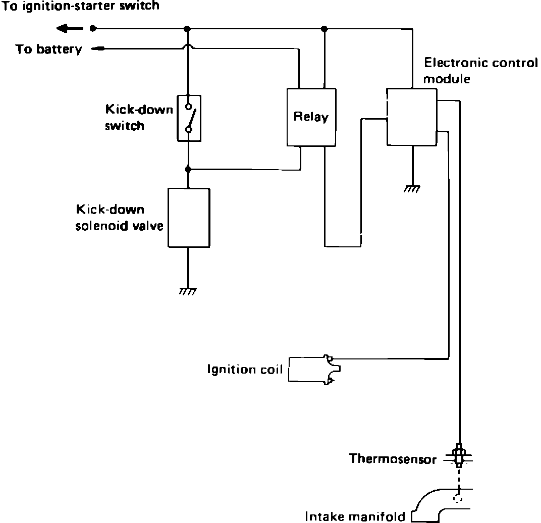
Fig.23 Shift-up control system schematic.:





Vehicles with automatic transmissions are equipped with a shift control system, FIG. 23 to reduce CO emissions during warmup. If engine is started while coolant temperature is within a specified range, the transmission is held in kick-down range for a pre-set time interval after ignition switch is turned on.