FREE REPAIR MANUALS & LABOR GUIDES 1982-2013 Vehicles
Courtesy of Operation CHARM: Car repair manuals for everyone.

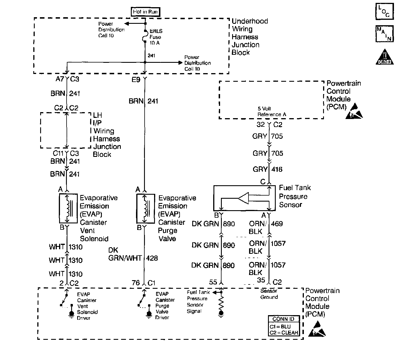
Fuel Tank Pressure Sensor: Testing and Inspection












Circuit Description
The Fuel Tank Pressure sensor responds to changes in fuel tank pressure or vacuum. The fuel tank pressure sensor signal voltage to the PCM varies from a minimum of about 0.2 volts with pressure in the fuel tank to above 4 volts with a high vacuum situation in the fuel tank (EVAP canister vent valve stuck closed). The fuel tank pressure sensor is used to detect vacuum decay and excess vacuum during the enhanced EVAP diagnostic routine.

The Fuel Tank Pressure Sensor Diagnosis table is intended to isolate and diagnose electrical problems with the sensor wiring or the sensor.

Diagnostic Aids
Check for the following conditions:
^ Inspect PCM harness connectors for backed out terminals, improper mating, broken locks, improperly formed or damaged terminals, and poor terminal to wire connection.
^ Inspect the wiring harness for damage.
^ If the harness appears to be OK, observe the Fuel Tank Pressure display on the scan tool while moving connectors and wiring harnesses related to the sensor. A change in the display will indicate the location of the malfunction.

Test Description
Number(s) below refer to the step number(s) on the Diagnostic Table.
14. This vehicle is equipped with a PCM which utilizes an Electrically Erasable Programmable Read Only Memory (EEPROM). When the PCM is being replaced, the new PCM must be programmed. Refer to PCM Replacement/Programming.