FREE REPAIR MANUALS & LABOR GUIDES 1982-2013 Vehicles
Courtesy of Operation CHARM
:
Car repair manuals for everyone.
Home
>>
Mitsubishi
>>
1992
>>
Galant AWD L4-1997cc 2.0L DOHC
>>
Repair and Diagnosis
>>
Diagrams
>>
Electrical Diagrams
>>
Computers and Control Systems
>>
Engine Control Module
>>
MPI Circuits
MPI Circuits
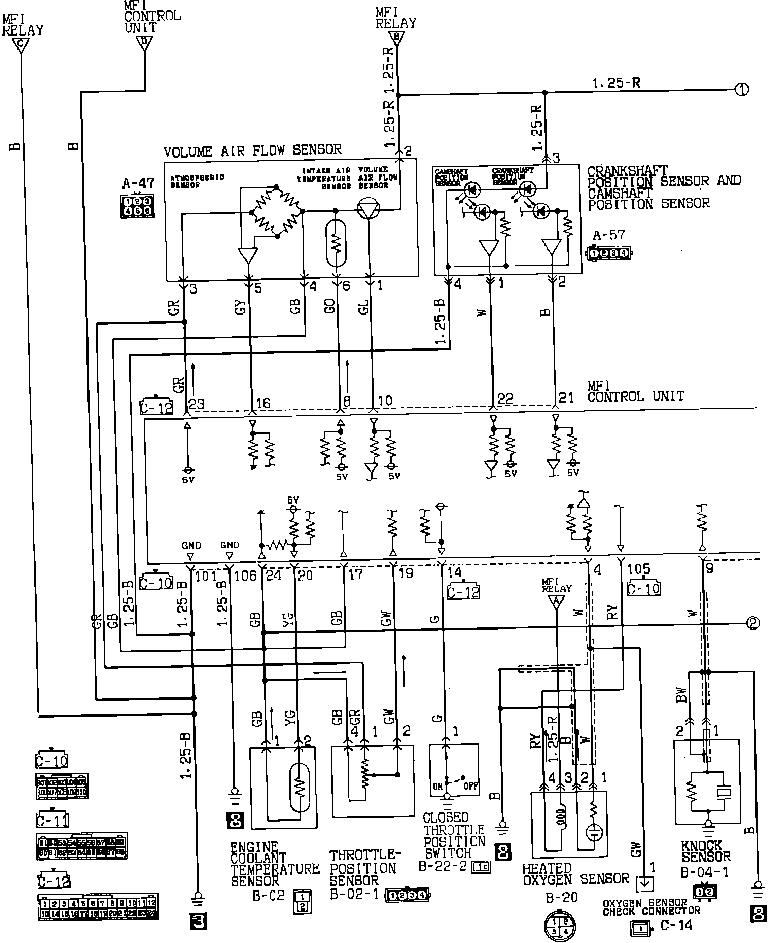
MPI Circuit Diagram 1 Of 5:
1 OF 5
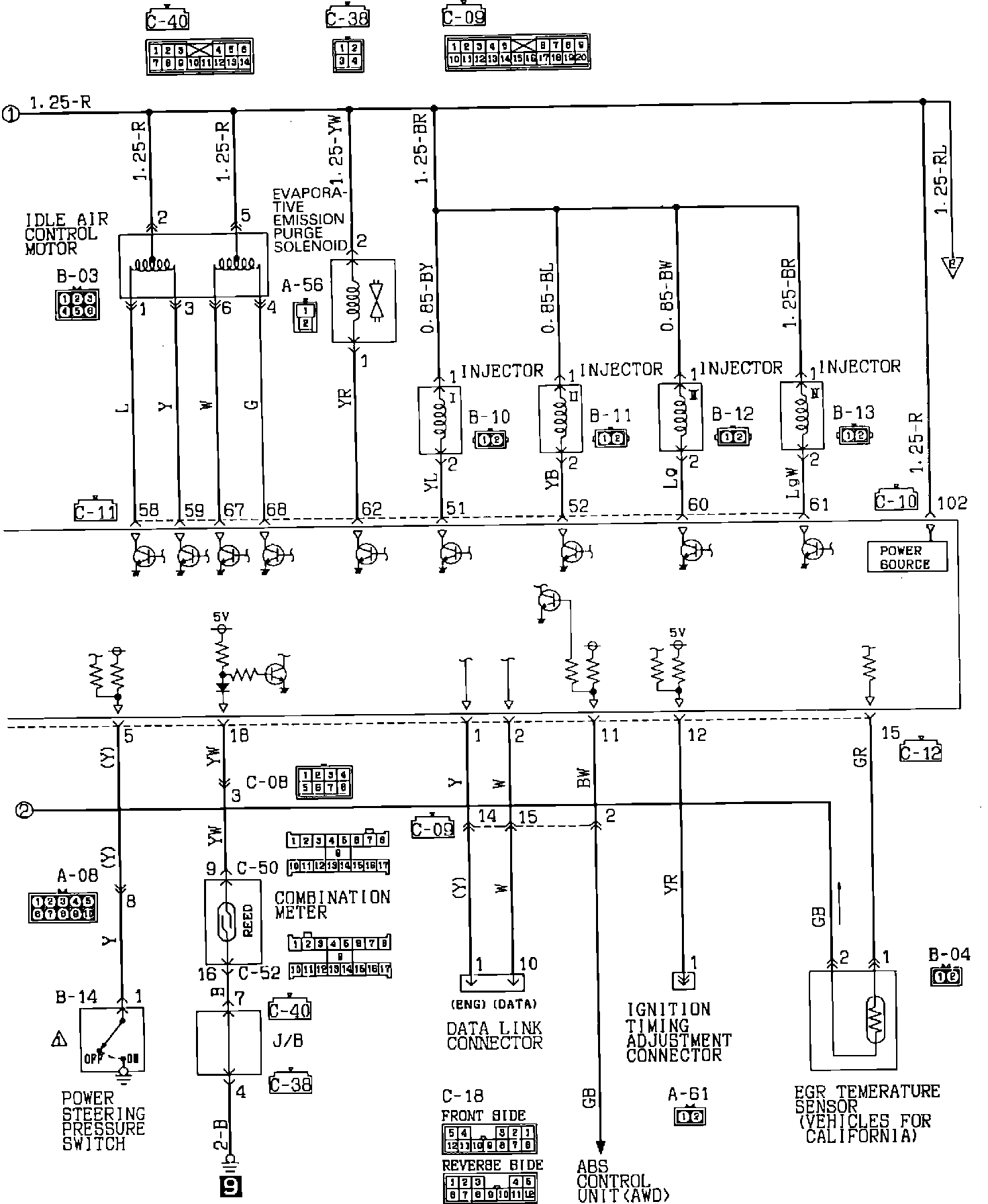
MPI Circuit Diagram 2 Of 5:
2 OF 5
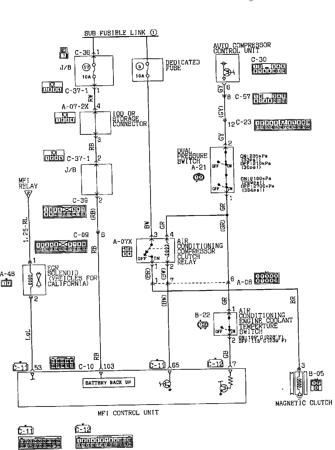
MPI Circuit Diagram 3 Of 5:
3 OF 5
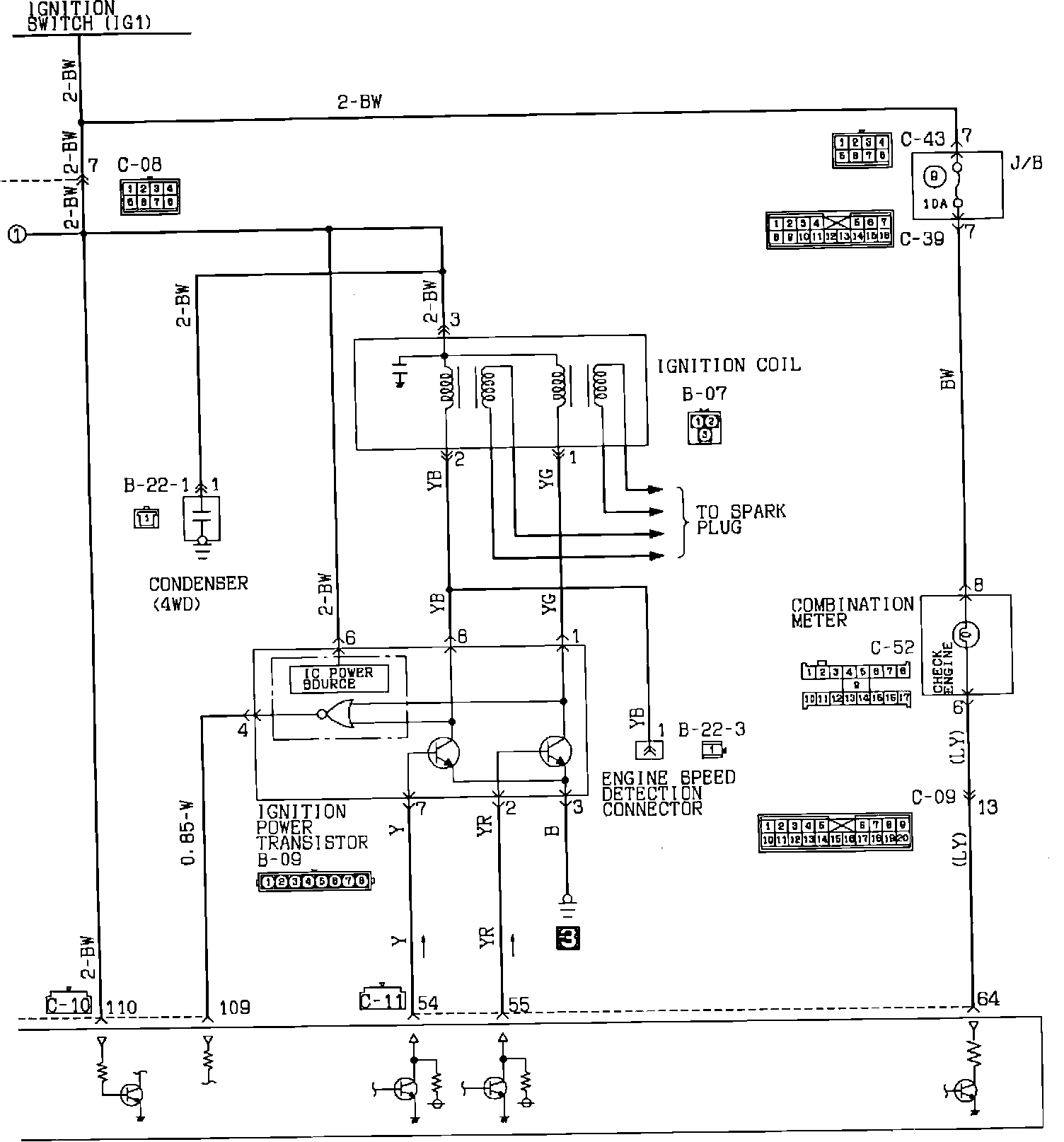
MPI Circuit Diagram 4 Of 5:
4 OF 5
MPI Circuit Diagram 5 Of 5:
5 OF 5