FREE REPAIR MANUALS & LABOR GUIDES 1982-2013 Vehicles
Courtesy of Operation CHARM
:
Car repair manuals for everyone.
Home
>>
Mitsubishi
>>
1990
>>
Precis L4-1468cc 1.5L SOHC
>>
Repair and Diagnosis
>>
Diagrams
>>
Electrical Diagrams
>>
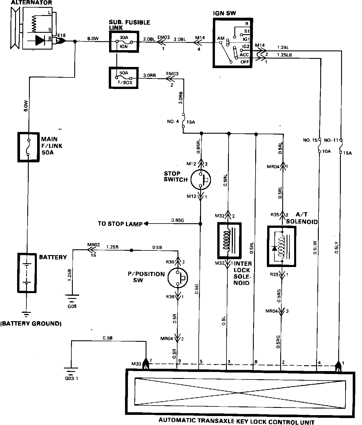
Shift Interlock Control Module
Shift Interlock Control Module
Automatic Transaxle Key Lock Control: