FREE REPAIR MANUALS & LABOR GUIDES 1982-2013 Vehicles
Courtesy of Operation CHARM
:
Car repair manuals for everyone.
Home
>>
Geo
>>
1994
>>
Prizm L4-1.8L DOHC
>>
Repair and Diagnosis
>>
Cruise Control
>>
Testing and Inspection
>>
Code 9B-5B Cruise Control Cancel Switch
Code 9B-5B Cruise Control Cancel Switch
Code 9B-5B
Cruise Control
Cancel Switch part 1 and 2
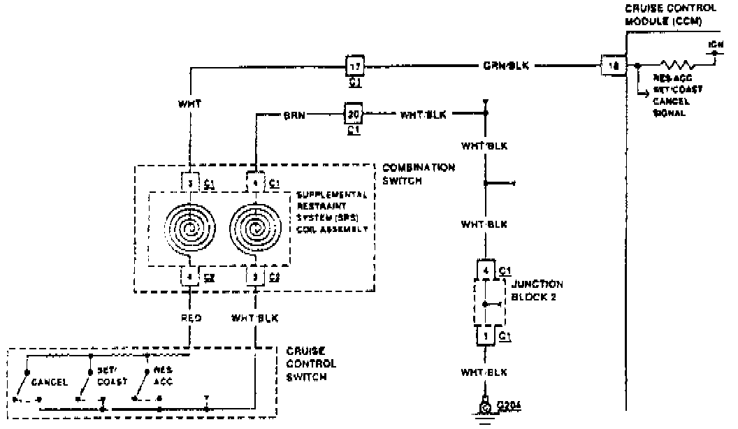
Fig. 12 Code 9B-5B: Cruise Control Cancel Switch Circuit (Part 1 Of 2).:
Fig. 12 Code 9B-5B: Cruise Control Cancel Switch Circuit (Part 2 Of 2).: