FREE REPAIR MANUALS & LABOR GUIDES 1982-2013 Vehicles
Courtesy of Operation CHARM
:
Car repair manuals for everyone.
Home
>>
Ford
>>
1997
>>
Mustang V6-3.8L VIN 4
>>
Repair and Diagnosis
>>
Diagrams
>>
Electrical Diagrams
>>
Powertrain Management
>>
Computers and Control Systems
>>
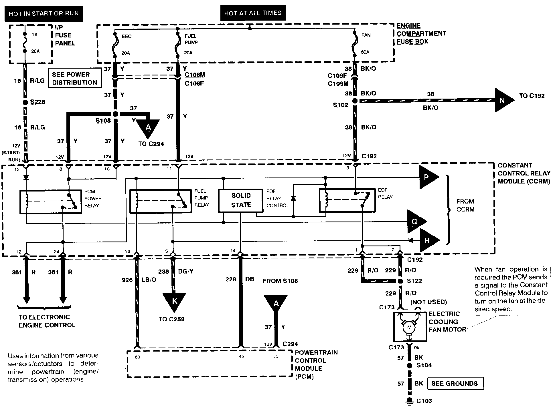
Main Relay (Computer/Fuel System)
Main Relay (Computer/Fuel System)
Electronic Engine Control (Part 7 Of 8):
Electronic Engine Control (Part 8 Of 8):
Note:
For related wiring diagrams, refer to Powertrain Management/Electrical Diagrams.
Electrical Diagrams