FREE REPAIR MANUALS & LABOR GUIDES 1982-2013 Vehicles
Courtesy of Operation CHARM: Car repair manuals for everyone.

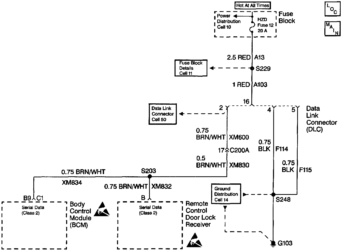
Diagnostic System Check

BCM Diagnostic System Check:




BCM Diagnostic System Check (Part 1 Of 2):




BCM Diagnostic System Check (Part 2 Of 2):





CIRCUIT DESCRIPTION
The Body Control Module (BCM) Diagnostic Check is an organized approach to identify problems associated with the BCM. This check must be the starting point for any BCM complaint, and will direct you to the next logical step in diagnosing the complaint. The BCM is a very reliable component and is not likely the cause of the malfunction. Most system complaints are linked to faulty wiring and connectors, and occasionally to components. Understanding the computer system and using the tables correctly will reduce diagnostic time and prevent unnecessary parts replacement.

DIAGNOSTIC AIDS
^ The following conditions may result in an intermittent operation of the BCM with no Diagnostic Trouble Code (DTC) stored:
^ Any condition which results in the interruption of power to the BCM
^ Out of range battery or ignition voltage Specification
^ Normal BCM operating voltage: 9.0-16.0 V
^ A loose or damaged ground(s)
^ An open or shorted serial data line
^ An intermittent failure in the electronic system may be very difficult to detect and to accurately diagnose. A good description of the complaint may be very useful in locating an intermittent malfunction. Faulty electrical connections or wiring causes most intermitting problems. When an intermitting condition is suspected, check the suspected circuits for the following conditions:
^ Poor mating of connector halves or backed out terminals
^ Improperly formed or damaged terminals
^ Wire chafing
^ Poor wire to terminal connections
^ Dirty or corroded terminals
^ Damage to connector bodies
^ If the DTC is a history DTC, the problem may be intermittent Perform the tests shown while moving related wiring and connectors. This can often cause the malfunction to occur. Perform a thorough inspection of all related wiring and connectors pertaining to the history DTC stored.
^ Exit all scan tool tests before cycling the ignition OFF to ON unless the scan tool instructions direct otherwise. Follow the operating instructions in the scan tool operator's manual. Failure to follow these instruction may set DTCs, cause vehicle system malfunctions, set false DTCs, or cause scan tool malfunctions.

TEST DESCRIPTION
The numbers below refer to the step numbers on the diagnostic table:
1. This test determines if communications can be established with the BCM.
2. This test checks for stored BCM DTCs.
3. This test determines whether communications can be established with other systems connected to the same serial data line.
4. This test checks for any open BCM power fuses.
5. This test checks the BCM power circuit. If the test light does not turn ON, there is an open in the BCM power circuit.
6. This test checks the BCM ground circuit. If the test light does not turn ON, there is an open in the BCM power circuit.
7. This test determines if an open is present in the serial data line between the BCM and the Data Link Connector (DLC).