FREE REPAIR MANUALS & LABOR GUIDES 1982-2013 Vehicles
Courtesy of Operation CHARM: Car repair manuals for everyone.

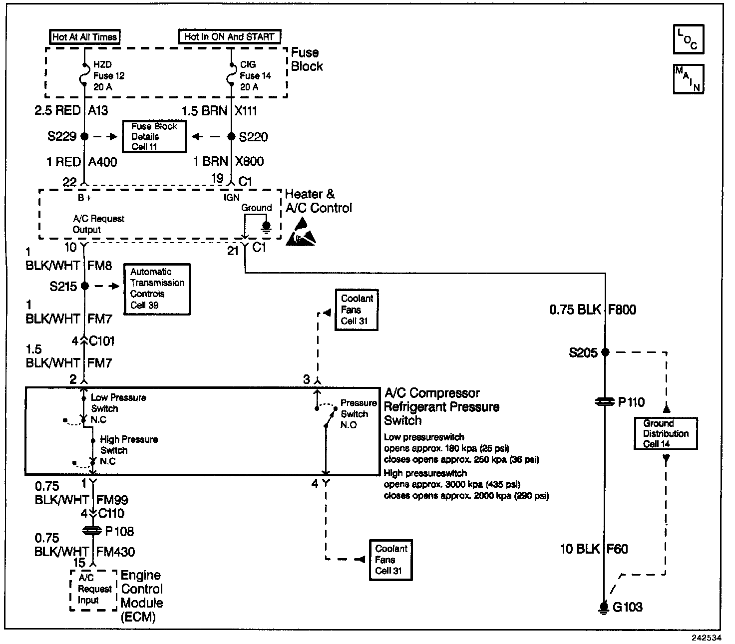
System Check - Compressor Controls









CIRCUIT DESCRIPTION
The Compressor Controls System Check is an organized approach to identify problems associated with the heater & A/C control. This check must be the starting point for any compressor controls complaint, and will direct you to the next logical step in diagnosing the complaint. The heater and A/C control is a very reliable component and is not likely the cause of the malfunction. Most system complaints are linked to faulty wiring and connectors, and occasionally to components. Understanding the computer system and using the tables correctly will reduce diagnostic time and prevent unnecessary parts replacement.

DIAGNOSTIC AIDS
The following conditions may result in an intermittent operation of the heater and A/C control with no DTC stored:

^ Any condition which results in the interruption of power to the heater and A/C control.
^ Out of range battery or ignition voltage specification. Normal operating voltage: 9.0-16.0 V.
^ A loose or damaged ground(s) An open or shorted serial data line
^ An intermittent failure in the electronic system may be very difficult to detect and to accurately diagnose. A good description of the complaint may be very useful in locating an intermittent malfunction. Faulty electrical connections or wiring causes most intermitting problems. When an intermitting condition is suspected, check the suspected circuits for the following conditions:

- Poor mating of connector halves or backed out terminals
- Improperly formed or damaged terminals
- Wire chafing
- Poor wire to terminal connections
- Dirty or corroded terminals
- Damage to connector bodies

If the DTC is a history DTC, the problem may be intermittent. Perform the tests shown while moving related wiring and connectors. This can often cause the malfunction to occur. Perform a thorough inspection of all related wiring and connectors pertaining to the history DTC stored. Exit all scan tool tests before cycling the ignition OFF to ON unless the scan tool instructions direct otherwise. Follow the operating instructions in the scan tool operator's manual. Failure to follow these instruction may set DTCs, cause vehicle system malfunctions, set false DTCs, or cause scan tool malfunctions.

TEST DESCRIPTION
The number(s) below refer to the step number(s) on the diagnostic table.

6. This step checks the functionality of the complete A/C system.