FREE REPAIR MANUALS & LABOR GUIDES 1982-2013 Vehicles
Courtesy of Operation CHARM
:
Car repair manuals for everyone.
Home
>>
Acura
>>
2002
>>
3.2TL TYPE S V6-3.2L SOHC
>>
Repair and Diagnosis
>>
Diagrams
>>
Electrical Diagrams
>>
General Module
General Module
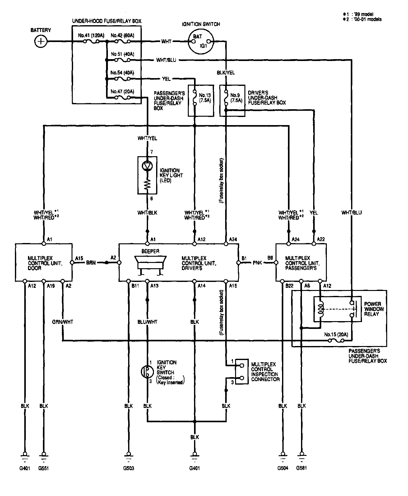
Multiplex Control System Image 50:
Multiplex Control System - Circuit Diagram (Power, Ground, Communication Lines):