FREE REPAIR MANUALS & LABOR GUIDES 1982-2013 Vehicles
Courtesy of Operation CHARM
:
Car repair manuals for everyone.
Home
>>
Subaru
>>
2004
>>
Outback F4-2.5L SOHC
>>
Repair and Diagnosis
>>
Starting and Charging
>>
Starting System
>>
Starter Motor
>>
Description and Operation
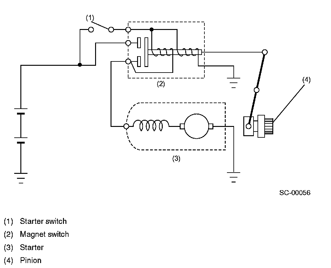
Starter Motor: Description and Operation
Starter
The starter is of a reduction type. Its output is
1.0 kW
on MT models and
1.4 kW
on AT models.