FREE REPAIR MANUALS & LABOR GUIDES 1982-2013 Vehicles
Courtesy of Operation CHARM
:
Car repair manuals for everyone.
Home
>>
Ford Truck
>>
2003
>>
Excursion 2WD V8-7.3L DSL Turbo VIN F
>>
Repair and Diagnosis
>>
Powertrain Management
>>
Computers and Control Systems
>>
Testing and Inspection
>>
Pinpoint Tests
>>
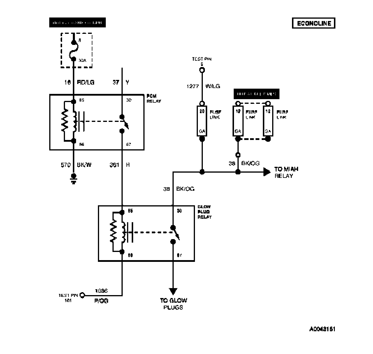
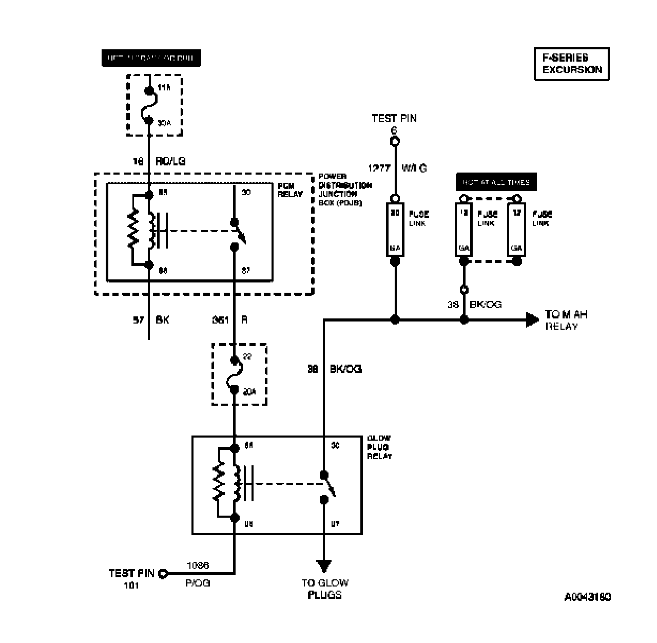
Tests KC: Glow Plug System - Without Glow Plug Control Module (GPCM)
Tests KC: Glow Plug System - Without Glow Plug Control Module (GPCM)
KC Introduction:
KC1 - KC2:
KC3 - KC5:
KC6 - KC8:
KC9 - KC10: