FREE REPAIR MANUALS & LABOR GUIDES 1982-2013 Vehicles
Courtesy of Operation CHARM: Car repair manuals for everyone.

Electronic/Powertrain Control Module (ECM/PCM)

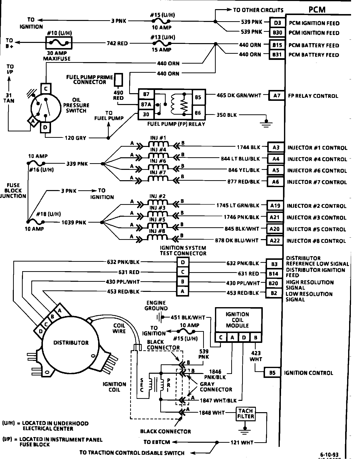
PCM Wiring Diagram.:






D20 = OUTPUT/FIELD SERVICE ENABLE
D29 = SERIAL DATA
A2 = PCM GROUND
A18 = PCM GROUND
C32 = PCM GROUND
D1 = PCM GROUND
C25 = ECT SENSOR SIGNAL
B16 = SENSOR GROUND
C23 = MAP SENSOR SIGNAL
B29 = 5 VOLT REFERENCE
C21 = IAT SIGNAL
B6 = SENSOR GROUND
C22 = TP SENSOR SIGNAL
B28 = 5 VOLT REFERENCE
D12 = A/C REFRIGERATION PRESSURE SENSOR SIGNAL
C1 = IAC COIL "A" HIGH
C2 = IAC COIL "A" LOW
C6 = IAC COIL "B" HIGH
C5 = IAC COIL "B" LOW


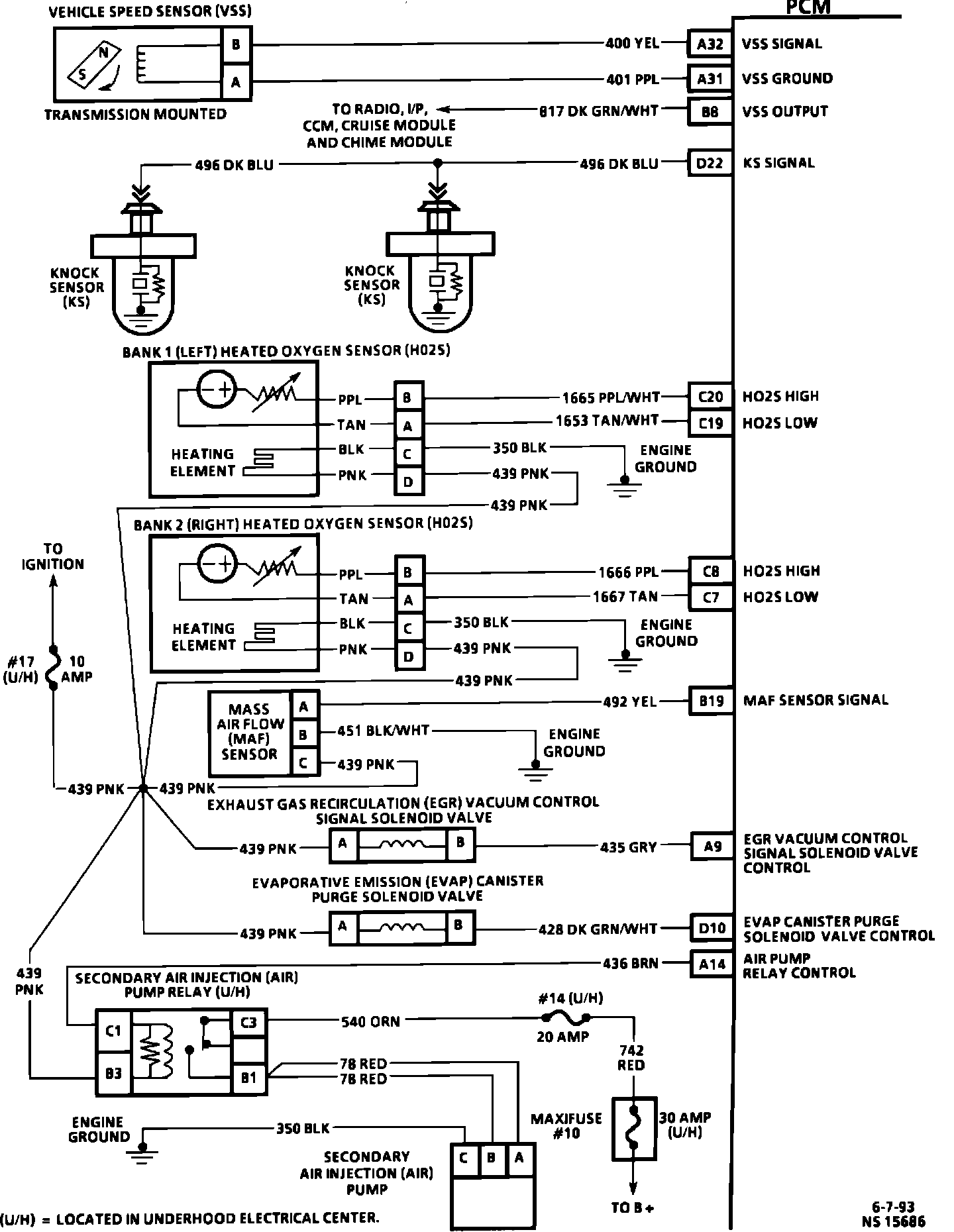
PCM Wiring Diagram.:






A32 = VSS SIGNAL
A31 = VSS GROUND
B8 = VSS OUTPUT
D22 = KS SIGNAL
C20 = HO2S HIGH
C19 = HO2S LOW
C8 = HO2S HIGH
C7 = HO2S LOW
B19 = MAR SENSOR SIGNAL
A9 = EGR VACUUM CONTROL SOLENOID
D10 = EVAP VACUUM CONTROL SOLENOID
A14 = AIR PUMP RELAY CONTROL


PCM Wiring Diagram.:






D3 = PCM IGNITION FEED
B30 = PCM IGNITION FEED
B15 = PCM IGNITION FEED
B31 = PCM IGNITION FEED
A7 = FUEL PUMP RELAY CONTROL
A3 = INJECTOR #1 CONTROL
A4 = INJECTOR #4 CONTROL
A5 = INJECTOR #6 CONTROL
A6 = INJECTOR #7 CONTROL
A19 = INJECTOR #2 CONTROL
A21 = INJECTOR #3 CONTROL
A20 = INJECTOR #5 CONTROL
A22 = INJECTOR #8 CONTROL
B3 = DISTRIBUTOR REF LOW SIGNAL
B14 = DISTRIBUTOR IGNITION FEED
B20 = HIGH RESOLUTION SIGNAL (IGNITION)
B2 = LOW RESOLUTION SIGNAL (IGNITION)
B5 = IGNITION CONTROL


PCM Wiring Diagram.:






A11 = PRIMARY COOLING FAN RELAY CONTROL
A10 = SECONDARY COOLING FAN RELAY CONTROL
B1 = A/C REQUEST SIGNAL
D8 = A/C CLUTCH RELAY CONTROL
B21 = A/C CLUTCH STATUS
B6 = SENSOR GROUND
D12 = A/C REFRIGERANT PRESSURE SENSOR SIGNAL
B28 = 5 VOLT REFERENCE


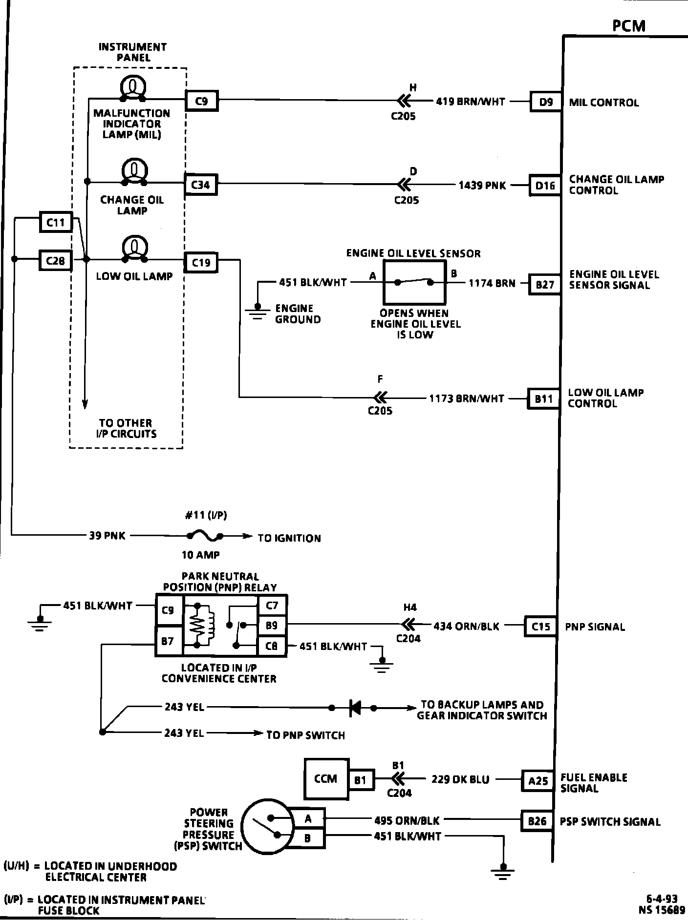
PCM Wiring Diagram.:






D9 = MAINTENANCE INDICATOR LAMP CONTROL
D16 = CHANGE OIL LAMP CONTROL
B27 = ENGINE OIL LEVEL SENSOR SIGNAL
B11 = LOW OIL LAMP CONTROL
C15 = PARK NEUTRAL POSTION (PNP) RELAY SIGNAL
A25 = FUEL ENABLE SIGNAL
B26 = POWER STEERING PRESSSURE (PSP) SIGNAL


PCM Wiring Diagram.:






C14 = BRAKE SIGNAL
D11 = TCC SOLENOID CONTROL
B13 = 3-2 SHIFT CONTROL SOLENOID CONTROL
B7 = 1-2 SHIFT CONTROL SOLENOID CONTROL
B12 = 2-3 SHIFT CONTROL SOLENOID CONTROL
D2 = TRANSMISSION PRESSURE CONTROL SOLENOID "HIGH"
C16 = TRANSMISSION PRESSURE CONTROL SOLENOID "LOW"
C28 = TRANSMISSION RANGE SIGNAL "A"
C29 = TRANSMISSION RANGE SIGNAL "B"
C30 = TRANSMISSION RANGE SIGNAL "C"
D28 = TRANSMISSION FLUID TEMPERATURE (TFT) SIGNAL
B16 = TFT SENSOR GROUND
B22 = TCC FLUID TEMPERATURE SIGNAL
C11 = TRANSMISSION CONTROL SYSTEM ACTIVE SIGNAL